作者简介:陈蓓艳(1971—),女,江苏省无锡市人,博士,高级工程师,电话 010-82368392,电邮 chenby@sinopec.com。
国内低压聚乙烯生产工艺主要包括淤浆聚乙烯工艺和气相聚乙烯工艺两类,淤浆聚乙烯工艺主要包括三井公司的CX工艺、LyondellBasell公司的Hostalen工艺以及Ineos公司的Innovene S工艺;气相聚乙烯工艺主要包括Univation公司的Unipol工艺和中国石化的SGPE工艺。详细介绍了淤浆聚乙烯工艺和气相聚乙烯工艺的工艺流程、技术特点和产品牌号,对国内低压聚乙烯工艺和技术的发展趋势进行了展望。
Domestic low-pressure polyethylene production processes mainly include slurry polyethylene process and gas-phase polyethylene process. The slurry polyethylene process mainly includes CX process of Mitsui,Hostalen process of LyondellBasel and Innovene S process of Ineos. The gas-phase polyethylene process mainly includes the Unipol process of Univation and SGPE process of SINOPEC. In this paper,the production processes,technical characteristics,and product brands of the slurry polyethylene process and gas-phase polyethylene process were introduced in detail. The development trends of the domestic low-pressure polyethylene processes and technology were put forward.
聚乙烯是高分子材料中产量较高的产品[1, 2], 近年来全球年产量约100 Mt, 其中, 高密度聚乙烯(HDPE)所占比例超过40%, 线型低密度聚乙烯(LLDPE)所占比例超过30%, 低密度聚乙烯(LDPE)所占比例超过20%。目前全球聚乙烯产能稳步增长, 预计2022年全球产能将达到130 Mt以上[3, 4, 5]。
目前, 我国聚乙烯行业仍处于严重供不应求的状态。如2019年国内聚乙烯产能为17.93 Mt, 但1~11月的聚乙烯进口量高达10.38 Mt, 对外依存度约为38%。造成市场供不应求的原因为:1)我国聚乙烯产能尚无法满足实际需求; 2)国内主要生产聚乙烯通用牌号, 但在高端专用牌号方面仍依赖进口[6]。
不同聚乙烯品种通常采用的生产工艺不同[1, 2, 7], HDPE和LLDPE均采用低压聚乙烯工艺生产, 聚合压力通常低于6 MPa; 而LDPE采用高压聚乙烯工艺生产, 聚合压力通常高于200 MPa。在全球范围内, HDPE的生产工艺主要包括淤浆法和气相法, 其中, 淤浆法包括CX工艺、Hostalen工艺和Innovene S工艺等, 气相法包括Unipol工艺和SGPE工艺等; LLDPE最常见的生产工艺为气相法, 如Unipol工艺、SGPE工艺和Innovene G工艺等。上述生产工艺可使用不同种类的催化剂, 如Unipol工艺和Innovene S工艺可使用钛系[8, 9]、铬系[10]和茂金属催化剂, Hostalen工艺和CX工艺则全使用钛系催化剂。
本文详细综述了国内淤浆聚乙烯工艺和气相聚乙烯工艺的工艺流程、技术特点及产品牌号等, 简单介绍了国内外规模较小的几种低压聚乙烯生产工艺, 并对国内低压聚乙烯工艺和技术的发展趋势进行了展望。
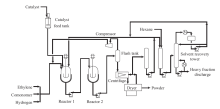
CX工艺流程见图1[11]。日本三井油化公司的CX工艺曾是生产HDPE的主流工艺之一, 单条生产线的产能约为70~100 kt/a, 共聚单体为丙烯和丁烯, 分散介质为己烷。由于每条生产线包含两个搅拌釜式反应器, 所以可采用并联和串联两种生产方式, 反应浆液经离心机固液分离后采用滚动干燥床脱除聚合粉料中的残余溶剂。近年来, 该装置大多采用釜外循环技术进行改造, 产能明显提高。同时新型高效催化剂的应用使装置生产的聚乙烯粉料堆密度大幅增加, 细粉及低聚物含量明显降低, 反应器结垢与母液线堵塞的风险减小, 装置运行的稳定性增加。
| 图1 CX工艺流程[11]Fig.1 Flow chart of CX process[11 |
由于CX工艺的升级改进较为缓慢[12], 导致工艺在产能、能耗和装置占地面积等方面明显落后于现有的Hostalen工艺, 因此国内新建聚乙烯装置并未采用该工艺[13]。国内目前仅有4套CX工艺装置投产(表1), 产能不足1 Mt/a, 主要采用中国石化催化剂北京奥达分公司(简称奥达分公司)的BCE系列催化剂。虽然该工艺技术相对落后, 但仍可以生产高性能的HDPE产品。国内CX装置产能较小, 适合生产市场用量较小的高技术HDPE产品, 如氯化聚乙烯(CPE)专用料、锂电池隔膜料和超高分子量聚乙烯(UHMWPE)专用料。中国石化扬子石化分公司是国内领先的HDPE专用料生产厂家, 产品包括高速挤出成型用塑改型CPE专用料YEC-5008T、高门尼黏度CPE专用料YEC-5515TH、低门尼黏度CPE专用料YEC-5415TL、塑改型CPE专用料5505T、锂电池隔膜专用料YEV-4500等。中国石化燕山石化公司是国内领先的UHMWPE生产厂家, 产品包括通用级专用料MⅠ -MⅣ 、纤维级专用料X-9300GK/9400GK、板材级专用料B-0340GK/0440GK等。
| 表1 国内主要CX工艺聚乙烯装置 Table 1 Domestic CX polyethylene plant |
Hostalen工艺是20世纪60年代中期由德国Hoechst公司开发的, 是使用Ziegler-Natta催化剂的低压聚乙烯工业化装置。经过LyondellBasell公司的持续升级改进, 成为技术先进的生产工艺之一[14, 15, 16]。
Hostalen工艺产能较高, 通常为300~400 kt/a, 共聚单体为丁烯, 分散介质为己烷。工艺包含两个搅拌釜式反应器, 可采用并联和串联两种生产方式, 反应浆液经离心机固液分离后采用流化床脱除聚合粉料中的残余溶剂。类似于CX工艺, Hostalen工艺生成的低聚物和重质烃主要分散于己烷母液, 较少进入聚合粉料。这使得Hostalen工艺需要增加低分子蜡处理单元, 但聚合产品的挥发性有机化合物含量较低。
目前新推出的Hostalen ACP工艺(图2)有3个搅拌釜式反应器, 当采用串联方式生产管材料时, 在第一反应器生产低分子量均聚物, 第二反应器生产中分子量共聚物, 第三反应器生产高分子量共聚物。此类产品具有优异的刚韧平衡、抗应力开裂和加工性能。由于Innovene S和Borstar工艺停止对外转让, CX工艺较为落后, Hostalen工艺成为国内新建HDPE装置的主要备选方案。
国内Hostalen工艺聚乙烯装置见表2。如表2所示, 目前国内已有5套Hostalen工艺聚乙烯装置投产, 总产能约为1.4 Mt/a; 有8套Hostalen装置在建, 总产能约为2.30 Mt/a。目前Hostalen工艺全部采用钛系催化剂, 奥达分公司的BCE-H100催化剂整体性能优异。该工艺生产的牌号包括双峰膜料HM9455F1、双峰管材料HMCRP100N和注塑料HC7260等。
| 表2 国内Hostalen工艺聚乙烯装置 Table 2 Domestic Hostalen polyethylene plant |
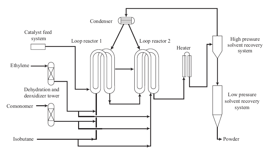
Innovene S工艺是Inoes公司开发的双环管淤浆工艺, 产能约为0.3~0.4 Mt/a, 共聚单体为己烯, 分散介质为异丁烷, 可以使用Ziegler-Natta、铬系和茂金属催化剂, 工艺流程见图3。该工艺装置由两个环管反应器组成, 仅能以串联方式运行, 聚合粉料经旋液分离器浓缩后直接闪蒸脱除残余溶剂。该环管工艺易于撤除反应热, 且溶剂回收系统相对简单, 因此具有较小的占地面积。该工艺没有脱蜡单元, 所以溶解于反应溶剂的聚合物组分会附着于粉料表面、轴流泵和反应器内壁。因此, 该聚合工艺对催化剂共聚性能的要求较高[17, 18]。
国内Innovene S工艺聚乙烯装置见表3。如3表所示, 国内目前有7套Innovene S装置投产, 实际产能2.2 Mt/a, 所使用的Ziegler-Natta催化剂主要为奥达分公司的BCL-100系列, 使用的铬系催化剂为NTR930或EP30X。由于Innovene S工艺已停止对外技术授权, 国内暂时不会有新装置建设。该工艺涵盖吹塑、注塑、薄膜、拉丝料及管材料等产品, 主要产品为管材料PN049-030-122(LS)、中空料HD5502XA和注塑料T60-800等。
| 表3 国内Innovene S工艺聚乙烯装置 Table 3 Domestic Innovene S polyethylene plant |
近年来, 中沙(天津)石化有限公司和中韩(武汉)石油化工有限公司先后开发了超韧PE100(PE100RC)和钛系中空料产品。其中, PE100RC的耐环境应力开裂性能更为优异, 能够适应新型非开挖等安装方法, 具有环境友好、节省时间和成本等优点。钛系中空产品具有更高的冲击强度和耐环境应力开裂性能, 有望完全代替铬系中空产品, 这不仅可以避免装置停车切换催化剂, 还可以减少高毒性铬系催化剂的使用。
综上所述, 国内低压淤浆聚乙烯装置主要使用Ziegler-Natta催化剂生产PE100管材料、注塑料、膜料和CPE专用料等HDPE产品, 使用铬系催化剂生产中空料和膜料等HDPE产品。但迄今为止, 上述装置极少生产茂金属聚乙烯产品, 这源于此类HDPE产品与Ziegler-Natta聚乙烯产品相比无竞争优势, 而此类中密度聚乙烯和LDPE产品更适合采用气相单反应器的Unipol工艺生产。
在气相法工艺中, 美国Univation公司的低压气相流化床工艺, 即Unipol工艺是生产LLDPE应用最广泛的工艺[3, 19]。该工艺于1968年开发成功, 经过不断的改进与优化, 目前可生产出高、中、低密度的各种聚乙烯产品。Unipol工艺流程见图4。该工艺简单, 操作弹性大, 气相单体直接转化成干燥流动的固态粒状聚合物, 无需分离、提纯和回收溶剂与稀释剂; 较少产生废气、废液, 对环境影响较小。因此, 该工艺已成为国内新建HDPE装置的主要备选方案[3, 20, 21]。Unipol工艺可使用Ziegler-Natta、铬系和茂金属催化剂[22, 23], 主要有铬系的UCAT-B和UCAT-G, 用于生产HDPE; 钛系的M催化剂(商用名称UCAT-A)和UCAT-J, 用于生产LLDPE/HDPE, 茂金属催化剂XCAT和双峰催化剂 PRODIGY等。
国内Unipol工艺聚乙烯装置见表4。如表4所示, 国内目前共有24套Unipol装置投产, 实际产能超过7.6 Mt/a; 在建装置8套, 产能约2.6 Mt/a。Unipol工艺涵盖注塑、滚塑、单丝、薄膜等产品, 主要包括LLDPE牌号DFDA-7042\7047\7208和HDPE牌号DMDA-8920\8008等。
由于Unipol工艺仅包含单个反应器, 所以非常适合于生产单峰茂金属聚乙烯产品。中国石化齐鲁石化分公司是国内领先的生产商, 产品包括:1)PE-RT管材料QHM22F/QHM32F, 该产品加工性能优异, 比进口产品具有更好的耐压性能和热稳定性; 2)高性能膜料F3306S、F2703S和F181ZR, 该制品具有优异的力学和光学性能; 3)滚塑料R335HL/R332HL, 该产品具有极高的冲击强度和良好的加工性能, 可用于生产大型柴油箱和储罐等高端产品。
| 表4 国内Unipol工艺聚乙烯装置 Table 4 Domestic Unipol polyethylene plant |
SGPE工艺是中国石化具有自主知识产权的气相聚乙烯技术, 该工艺流程简单、操作灵活、投资和运行成本低, 可根据需要使用Ziegler-Natta、铬系和茂金属催化剂, 可生产出高、中、低密度的各种聚乙烯产品。SGPE工艺可采用己烯为共聚单体, 能够生产高性能产品, 如PE80管材料、高强度膜料和大中空料等。
国内SGPE工艺聚乙烯装置见表5。如表5所示, 国内目前共有5套SGPE装置投产, 实际产能为1.5 Mt/年。中国聚烯烃产业的发展不可能长期依赖进口技术, 开发具有自主知识产权的工艺技术是其必然趋势。
| 表5 国内SGPE工艺聚乙烯装置 Table 5 Domestic SGPE polyethylene plant |
除上文所述工艺外, 国内还有菲利普斯单环管、道达尔-雪弗龙双环管以及北欧双峰等几种市场规模较小的工艺, 如表7所示。
| 表7 国内其他工艺聚乙烯装置 Table 7 Other domestic polyethylene processing units |
菲利普斯淤浆单环管工艺用于生产HDPE产品, 主要使用铬系催化剂。北欧双峰工艺包括1个预聚环管反应器、1个环管反应器和1个气相反应器, 主要使用Ziegler-Natta催化剂。由于该工艺包含气相反应器, 因而能够生产密度更低且性能更优的HDPE产品。但北欧双峰工艺已经停止对外技术授权, 所以国内仅有1套装置运行。
道达尔-雪弗龙淤浆双环管工艺可使用Ziegler-Natta、铬系和茂金属催化剂, 能够生产注塑料、管材料、中空料和膜料等产品。与其他淤浆双反应器不同, 道达尔-雪弗龙淤浆装置生产PE100管材料时, 第1反应器生产高分子量共聚物, 第二反应器生产低分子量均聚物, 且取消了中间处理单元。
未来5年, 我国低压聚乙烯生产行业将有大量项目投产, 使得国内聚乙烯产能快速增加。由于国内生产的聚乙烯产品, 尤其是煤化工企业的产品主要为低端产品, 而高附加值专用料仍以进口为主, 这将导致“ 低端过剩, 高端不足” 的不利局面。因此, 国内聚乙烯生产企业应重视基础研究和高附加值专用料的开发, 尽快实现产品结构转型, 从而提高企业竞争力和盈利能力。
| [1] |
|
| [2] |
|
| [3] |
|
| [4] |
|
| [5] |
|
| [6] |
|
| [7] |
|
| [8] |
|
| [9] |
|
| [10] |
|
| [11] |
|
| [12] |
|
| [13] |
|
| [14] |
|
| [15] |
|
| [16] |
|
| [17] |
|
| [18] |
|
| [19] |
|
| [20] |
|
| [21] |
|
| [22] |
|
| [23] |
|

